- 探討三菱PLC實現對印刷機精確控制
- 了解其系統結構
- 使用三菱的一套控制系統
印刷機的一套電氣設計屬于系統設計,包括硬件,軟件設計,涵蓋范圍較廣。使用三菱的一套控制系統,感覺可靠,方便,在機器批量生產過程中,沒有發現大問題。
1 引言
近年來,隨著我國自動化技術的提高,工廠自動化也上了一個新臺階。PLC作為一個新興的工業控制器,以其體積小,功能齊全,價格低廉,可靠性高等方面具有獨特的優點,在各個領域獲得了廣泛應用。
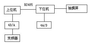
作為國內最大的印刷機生產廠家——-北人集團公司,為了使產品性能穩定,易于維護,我們采用了以PLC為主控器的控制方案。由于雙色印刷機要求易于操作,精度高,故其輸入,輸出點較多,因此采用了雙機通訊。上位機采用三菱FX2N-80MR+32EX+4D/A,主要負責主傳動的控制,各機組離合壓的控制,以及氣泵,氣閥的控制等。下位機采用三菱 FX2N-64MR+4A/D,主要負責水輥電機的控制,主傳動的調速輸出,調版電機數據采集等。同時選用了一臺三菱5.7寸觸摸屏,主要負責水輥電機速度顯示,調版顯示,以及整機故障顯示等。本系統運行可靠,維護方便,操作簡便直觀,大大提高了膠印機的檔次,受到用戶好評。
2 系統結構
本系統結構圖如下:

其中,上位機與下位機采用了RS485通訊,通訊方便,可靠。對多色機而言,安全因素很重要。在設計中,每個機組既要考慮到安全控制,其中包括本位機組的急停,安全按鈕;還要考慮方便操作,包括每個機組均應有正點,反點按鈕。因此,一方面輸入點增加很多;另一方面,走線也很不方便。采用雙機通訊,可以很好地解決此問題,各機組的走線可以按照就近原則,進入離它較近的控制柜內,既節省了走線,也方便了控制。
由于印刷機是一個精度較高的機械,印刷品的好壞一方面在于機械加工以及安裝的精度,另一方面,也取決于水路,墨路的平衡以及合壓的準確性。雙色機的每一色組,都有水路和墨路裝置。為了便于水輥速度的調節,每根水輥都用一個變頻器控制,同時,主電機速度也需要變頻器調節。因此,為了實現多路速度調節,我們采用了三菱4D/A數模轉換器,它將PLC方給出的數字量,根據相應的算法,轉換成0~10V直流電壓輸出,很好地實現了多路速度調節要求。
在印刷過程中,調版是一個比較繁瑣的過程。尤其對多色機來說,各組版對正的精度會對印品產生很大的影響。如果套印不準,印刷品就會出現字面重疊或影像不清。一般來說,印版軸向調節范圍為-2mm~+2mm ,周向調節范圍為-1mm~+1mm。如果使用手動調版,會浪費很多時間,而且精度不高。為了實現自動打版,我們在版輥上安裝了電位器,通過電位器將模擬量傳送給4A/D,經過PLC處理,可將版輥的轉動精度很好地控制在打版范圍內。
觸摸屏作為一種新型的人機界面,從一出現就受到關注,它的簡單易用,強大的功能及優異的穩定性使它非常適合用于工業環境。用戶可以自由地組合文字,按鈕,圖形,數字等來處理或監控管理隨時可能變化的信息。隨著機械設備的飛速發展,以往的操作界面需由熟練的操作員才能操作,無法提高效率。但使用人機界面,能明確指示并告知操作員機器設備目前的狀況,使操作變得簡單生動。使用觸摸屏,還可以使機器配線標準化,簡單化,同時也能減少PLC控制所需的 I/O點數,降低生產成本,也相對提高整套設備的附加價值。三菱觸摸屏和三菱PLC有很好的通用性,能在線監視并修改程序,不必很麻煩的重復插拔接口。
[page]
3 軟件設計
3.1 給紙設計
印刷機整體的電氣設計還是比較復雜的,對時間的要求也很嚴格。在機器的很多地方裝有接近開關,用來檢測不同的時間點。在印刷過程中,走紙的好壞是影響機器質量的一個重要環節。所謂紙走的好壞,指的是無歪張,雙張等現象,如果有歪張,雙張現象,在高速情況下,就會將走壞的紙,卷入機器內,從而破壞膠皮,給用戶帶來很大損失。此過程流程如下:

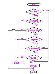
3.2離合壓設計
離壓,合壓在印刷中具有很重要的作用。離合壓的準確性,對印品質量的好壞有著直接的影響。合壓過早,會弄臟壓印輥筒,給操作帶來很多不便;離壓過早,會使最后一張紙印不上完整的圖案,造成紙張浪費。
在設計中,離壓,合壓的程序流程如圖所示:

印刷時,版輥筒與膠皮輥筒先合壓,膠皮輥筒與壓印輥筒后合壓。在我們的機器中,合壓全部采用了氣動裝置,每個氣缸都有一個動作時間。由于印刷速度是多段速,在3000~12000r/h之間,根據用戶需要可選擇不同的速度。但是,氣缸動作時間是一定的,齒輪轉過角度是一定的,因此,機器速度不同時,合壓時間也不同。為了解決此問題,我們根據理論計算值,找出對于不同機器速度時,機器的延時時間。采用比較指令,當機器段速與理論值相等時,延時相應的時間,使壓印輥筒與膠皮輥筒準確合壓。經過多次試驗,離壓,合壓都沒有問題。
[page]
3.3 人機界面設計
在人機界面中,設計了7幅畫面,包括整體圖形,故障顯示,機器速度和計數顯示,水輥速度顯示,調版監控等。故障顯示使用指示器,給出位元件即可實現閃動效果,讓操作者很方便的知道故障部位,整體感很好。在水輥速度顯示中,設計了一個柱狀圖,可以顯示水量增加大小,只需按下柱狀圖,就可增加水量,同時也可方便監控。如圖所示:

4. 結束語
印刷機的一套電氣設計屬于系統設計,包括硬件,軟件設計,涵蓋范圍較廣。這里,我只簡單介紹了其中比較重要的幾部分,其它細節還有很多,這里不再一一列舉。使用三菱的一套控制系統,感覺可靠,方便,在機器批量生產過程中,沒有發現大問題。其PLC功能齊全,可靠耐用,指令簡潔,與其他產品相比,感覺三菱整體軟件系統界面都比較友好,給用戶編程,維修都帶來極大方便。其觸摸屏與PLC有很好的通用性,可通過觸摸屏]監視并修改程序,這是其它產品所不能匹及的??傊?,三菱的工控元件給設計人員和用戶都帶來了很多方便。



